Схемы вакуумных соединений двигателей

Toyota - Mitsibishi - Nissan




Toyota

1Si-LU
1Si-LU (инжекторная система CFI)
1S
1S (карбюратор)
1Y-LU
1Y-LU (карбюратор)


2A3A-lu
2A,3A-LU (карбюратор)
2Elu
2ELu (карбюратор)
2E3E
2E,3E (карбюратор)
2E3Enew
2E,3Enew (карбюратор)
2Elunew
2ELUnew(карбюратор)
3ALUv
3ALU(V-type)


3S-FE
3S-FE (FI-MP)
3VZ-FE
3VZ-FE (FI-MP)
4K-J
4K-J (карбюратор)
4K-U
4K-U (карбюратор)
4A-F
4A-F (карбюратор)
4A-Fnew
4A-Fnew (карбюратор)

4A-FE (Вар.1) - Формат PDF
4A-FE (Вар.1)

4A-FE (Вар.2) - Формат PDF
4A-FE (Вар.2)

5S-FE
5S-FE (FI-MP)
5A-F
5A-F (карбюратор)

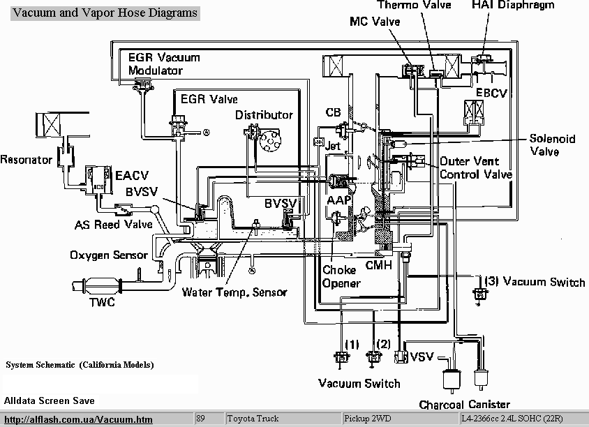
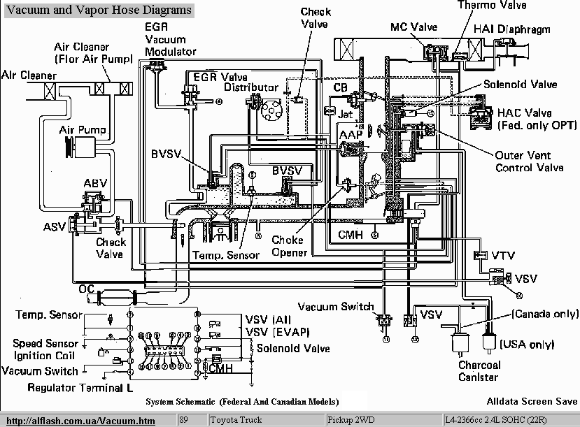
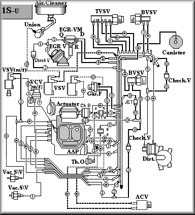
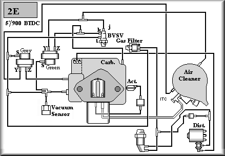
Toyota Pickup (2.4l) a '89

22r_cal
Image 1
22r_fed
Image 2
22r_cal_diagr
Image 3
22r_fed_diagr
Image 4

Mitsibishi

4G13__1
4G13_1 (карбюратор)
4G13__2
4G13_2 (карбюратор)
6G72 (FI-MP)
6G72 (FI-MP)

Nissan

E13
E13 (карбюратор)
E15
E15 (карбюратор)

Вакуумные схемы, любезно предоставленные Сергеем Крайновым:

E15_1
E15_1
E15_2
E15_2
MA_10
MA_10

1991 Subaru Justy 1.2L - Формат PDF
Subaru Justy 1.2L

Обращаю Ваше внимание на то, что в зависимости от года выпуска, комплектации автомобиля, страны назначения возможны некоторые некоторые изменения.

На сайтах некоторых "уродов от Сети" размещены несанкционированные "копии" этих и других материалов, содержащих фактические ошибки и наносящие ощутимый ущерб автовладельцами и их автомобилям! 



[Авторемонт] [Комментарии] [Vehicles] [Idle] [Belts] [Развал/Схождение] [Теория и практика] [Карбюратор] [VacuumDiagram] [Навесное] [Философия автосервиса] [English]